扫码进入小程序随时随地练习
1、DEH数字电液调节系统中的执行机构是( )。
7、FSSS系统中文名词为( ),MFT中文名词为( ),
6、表压力等于( )与 ( )之差。
5、机组保护按重要性划分为( )、( )、( )。
4、发生在闭环系统内部的扰动叫( ),发生在闭环系统外部的扰动叫( )。
3、自动控制分为( )、( )、( )。
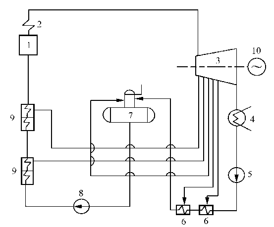
2、发电厂主要生产系统包括:( ),汽水系统,( )。
1、阀门电机保护有( )、( )、( )三种保护。
50.根据欧姆定律,相同的电压作用下,( )。
49.下面不属于SI基本单位的是( )。
为了提高加载速度和练习体验,每3000道题目分为一段,请选择您要练习的分段:
请选择您要练习的章节,系统将加载该章节下的所有题目:
请设置各类题型的数量和分值,系统将随机抽取题目生成试卷:
提示:非会员最多300题,会员最多1000题
请勾选纠错类型,并填写需要修改的内容。
以下是您的考试记录,点击可查看详情:
举报电话:400-660-3606
举报邮箱:Nantongbaiyi@163.com