相关题目
单选题
11、PWM脉宽调制是根据冲量原理生成的控制信号,用于功率模块的触发,可模拟交流电压,请绘制PWM控制方式波形图。
单选题
10、绘制直驱型风机变流系统拓扑结构,包括:同步发电机、整流、升压斩波、制动单元、逆变、网侧滤波、变压器、电网。其中整流、逆变需要画出桥式结构。
单选题
9、绘制双馈型风机变流系统拓扑结构,包括:预充电、整流、逆变、直流电容、直流chopper、发电机简图、Crowbar、并网开关及电网。其中整流、逆变需要画出桥式结构。
( )
单选题
8、下图是液压变桨体统控制框图,请描述变桨控制过程。
单选题
7、下图是变桨系统结构原理图,请填写图中标号含义。
单选题
6、根据软起动结构简图,描述功能,绘制晶闸管的触发驱动图。
单选题
5、画出双馈发电机等效电路,描述各部分功能。
R铜:铜损Xs:定子漏磁Xr:转子漏磁Rr/s:转子铜损及输出功率R铁:铁损Xm:附加漏磁绘图( ),描述功能( )
单选题
1、()()()()()()()()()()()()()()()(
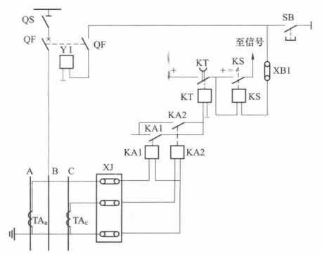
单选题
3、根据10kV过电流保护原理图,绘制过电流保护展开接线图。
单选题
4、控制系统( )
