相关题目
1、Ⅲ级12.某化工厂企业,用电容量500kVA变压器,突然停电可能会造成严重的环境污染,可能危及工作人员生命安全,保安负荷达到200kW,设计图纸如下,请指出图纸中存在的问题。

1、Ⅲ级11.某省级电视台供电电压等级为10kV,其双电源分别从某110kV变电所10kV两段母线上引接,运行方式为两路常供(详见主接线图),受电变压器两台(2×400kVA)。计算机系统电源、语音直播室、电视演播厅等保安负荷容量为10kW,允许停电时间为1秒。内部配有UPS和一台柴油发电机。电能表准确度等级为2.0级。请结合上述描述对下图进行审核。(图中未给出的参数不作为审图范围。)
1、Ⅲ级10.2020年6月15日供电企业收到某大型石油炼化生产企业110kV受电新装用电项目设计图纸。该企业申请容量50000kVA,保安负荷500kW,一二级负荷2000kW,图纸设计情况如下:(1)110kV线路工程设计单位为某电力工程甲级设计单位。(2)采用110kV单电源供电,应急电源由客户自备。(3)采用1台50000kVA主变受电。(4)保安负荷500kW(停电会造成设备爆炸),自备柴油发电机组容量480kW。请对以上图纸设计情况予以分析违规条款。
1、Ⅲ级9.某用户采用10kV单回专线供电,受电变压器为一台2000kVA的油浸式变压器,请问该用户的线路和变压器应配置哪些保护方式?日常管理中对保护定值的管理有哪些要求?
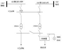
1、Ⅱ级8.某10千伏大工业客户,受电容量为815千伏安,有两台主变分别为500千伏安和315千伏安,负荷功率因数基本保持在0.7左右。正常月份容量变化范围为600-800千伏安,按容量计算基本电费(基本电价按变压器容量为30元/千伏安·月、按最大需量为40元/千瓦·月)。由于季节原因,预测该用户今年7-9月份开工不足,实际用电容量在280-350千伏安之间,用户可用于调节无功的电容器组最大容量为100千乏。通过对其负荷率、功率因数、容量变化等相关信息分析,试回答:1.请为该客户制定7-9月优化用电方案并写出计算过程;2.10月后,该用户容量恢复正常,请问对该客户有何优化用电建议?
1、Ⅲ级7.某一级重要电力客户,当地供电公司回复的供电方案中电源为同一变电站的同一段母线,且在答复的供电方案中,并未告知客户应配备足够的自备应急电源及应急措施。经过5个月的试运行,该用户认为双回路供电,同时未配备自备应急电源及应急措施,仅靠50kVA的UPS电源起不到避险作用,存在较大安全隐患,随即向供电公司反馈。
通过以上案例,请分析:(1)该案例暴露出供电企业存在哪些问题?(2)有哪些意见和建议?
1、Ⅲ级6.某化工企业向当地供电部门提交用电申请,供电方案答复时客户经理告知用户需提供政府的项目立项批复,该化工企业始终没有提供批复文件。该用户申请变压器容量为7000kVA,另外还有2台1000kW的10kV电弧炉,其中一级负荷1000kW,主备电源配置为某开关站二回10kV电源,上一级为同一变电所不同母线,开关站设置联络柜实现手拉手方式。投运后由于电弧炉产生的谐波引起高压进线开关爆炸,造成全厂停电。由于用户没有任何保安措施,最终导致有毒气体泄漏人员中毒死亡。根据以上案例,请分析业扩管理中存在的问题,并针对性的提出防事故措施和要求。
1、Ⅲ级5.某新装10kV二级重要工业用户,油浸式变压器安装于室内,用户总的视在计算负荷为4000kVA,其中一、二级负荷的视在计算负荷为1000kVA,自然功率因数为0.8。保安负荷为200kW,允许中断时间为3ms。该用户每年均有6个月的季节性暂停,暂停期间仅需保留150kVA的值班用电等普通负荷。请从用电安全、可靠、经济、运行灵活、管理方便的要求为该用户确定以下内容:(1)电源配置。(2)配电变压器型式、台数和容量。(3)电气主接线方式及运行方式。
1、Ⅲ级4.某市新建商住双子大厦,高度为25层,用途为居民住宅和商业办公,住宅用电容量为2000kVA,商业用电容量18000kVA,合计20000kVA,其中重要负荷500kW。电源为110kV成南变10kVⅠ、Ⅱ段母线电源,用户内部建10kV变电站一座,10kV和0.4kV均为单母线分段接线,Ⅰ、Ⅱ段供电容量各为10000kVA,运行方式为10kV线路一主一备用,配有500kW柴油发电机一台,电价执行商业电价。1、请按照以上提供的情况指出存在哪些问题?2、针对该存在的问题,请提出对策措施?
1、Ⅲ级3.某化工厂,申请新装400kVA变压器,负荷性质为一级负荷,高峰负荷390kW,其中重要负荷(保安)230kW。请计算需用变压器容量及用户自备发电机功率各应为多少?
