相关题目
726、如图所示,地电位作业位置示意图中 Ic 表示的是(( ))。
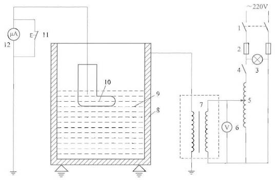
725、如图所示,绝缘手套电气试验接线图,其中 8 为(( ))。
724、如图所示为带电作业工具预防性试验合格标志,其中 x 不得为(( ))mm。
723、用一只内阻为 1000Ω,量程为 15V 的电压表来测量 60V 的电压,须串接电阻为(( ))Ω。A: 2000 B: 3000 C: 4000 D: 5000
722、经纬仪观测塔尺测得下丝值 1.0m,中丝值 2.0m,上丝值 3.0m,仰角 15°,经纬仪与测点的高差值为(( ))m。
721、经纬仪观测塔尺测得下丝值 1.0m,中丝值 2.0m,上丝值 3.0m,仰角 15°,经纬仪到测点的水平距离为(( ))m。
720、某单回 10kV 线路,负载可等效为星形连接,每相负载阻抗为 50Ω,功率因数为 0.85,该线路无功功率为(( ))Var。
719、某单回 10kV 线路,负载可等效为星形连接,每相负载阻抗为 50Ω,功率因数为 0.85,该线路有功功率为(( ))W。
718、某双回 10kV 线路长 10km,导线单位长度电阻为 0.20Ω/km,线路输送的负荷电流为 230A,该线路的损耗功率为(( ))W。
717、拉线受力 T=18kN,拉线棒采用 A3F 钢的允许拉应力 160MPa,拉线棒最大使用荷载时的安全系数 K=2.5,此拉线棒的直径为(( ))cm。
