扫码进入小程序随时随地练习
74.下列选项中,可以用干粉灭火系统扑灭的是(),
73.干粉灭火系统不能扑灭的火灾是()
72.水炮系统适用于扑灭()。
71.以下火灾中,细水雾灭火系统可用于扑灭()火灾。
70.以下火灾中,细水雾灭火系统不适用的火灾是()。
69.细水雾灭火系统不可以扑灭()火灾。
68.系统额定工作压力为10MPa的细水雾灭火系统,属于()系统。
67.高压细水雾灭火系统额定工作压力大于或等于()MPa。
66.低压细水雾灭火系统额定工作压力小于()MPa。
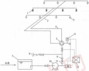
65.下图中,”1”表示的是水喷雾灭火系统组成的()。
为了提高加载速度和练习体验,每3000道题目分为一段,请选择您要练习的分段:
请选择您要练习的章节,系统将加载该章节下的所有题目:
请设置各类题型的数量和分值,系统将随机抽取题目生成试卷:
提示:非会员最多300题,会员最多1000题
以下是您的考试记录,点击可查看详情: